清洗中心
Products

電 話:4006-598-119
手 機:15262554119
聯系人:盧經理
E_mail:18751140119@163.com
地 址:常熟市黃河路275號119
電氣火災監控系統安裝與調試
隨著電力的發明和應用,用電設備、用電量急劇增加,電氣火災特別是電氣故障引起的火災,在國內已經成為時刻威脅公共安全的發生數量最多、破壞力最強的火災類型之一。根據近幾年的火災統計,電氣火災年均發生次數占火災年均發生次數的27%左右,占重特大火災發生總次數的80%。電氣火災發生的原因是多方面的,主要包括電纜老化、施工不規范、電氣設備故障等原因,其隱蔽性強、燃燒快不易撲救,且其后果嚴重。

由于實踐時間短,基礎研究和試驗不足,一方面越來越多的建筑設置了電氣火災監控系統,另一方面相應的規范還不健全,雖然在一些設計規范如《民用建筑電氣設計規范》JGJ16-2008、《火災自動報警系統設計規范》GB50116-2013和《建筑設計防火規范》GB50016-2004等規定了設置電氣火災監控系統的技術要求,但沒有相應的施工驗收規范相配套,導致電氣火災監控系統的安裝調試、檢測、驗收欠規范,對電氣火災監控系統功能的發揮帶來一定的影響。
1、 電氣火災監控系統工作原理
剩余電流檢測原理
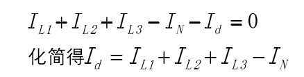
為相線電流,IN為中性線電流,Id為封面曲面S內相線L1在A點對地的剩余電流,根據基爾霍夫電流定律得(見圖1):


化簡得則穿過圖1電流檢測裝置剩余三相四線制主電路的電流有效值的向量之和等于對地剩余電流。
溫度檢測原理
溫度傳感器一般放在配電箱中或者貼于電纜表面;在檢測溫度時,傳感器以一定的時間對溫度傳感器檢測的溫度進行讀和寫,若連續幾次檢測溫度大于0.9倍溫度報警設定值,則認定溫度過高,處理器發出聲光報警信號,若設置了自動脫扣,則探測器會自動切斷斷路器(見圖2)。

圖2 溫度檢測原理圖
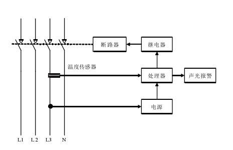
電氣火災監控系統工作原理
電氣火災監控系統通過探測器獲取電路電流信號和溫度信號,現場處理設備對電流信號和溫度信號進行判斷,判斷結果傳送至監控設備,監控設備根據判斷結果發出相應的指令,進行相應的操作(見圖3)。

電氣火災監控系統安裝和調試技術
以某工程為背景,對電氣火災監控系統安裝和調試技術進行研究。工程地處上海浦東新區,建筑面積約111351m2,其中檔案中心、單證中心、研修院、綜合樓均設置電氣火災監控系統。系統采用PMAC503M智能漏電火災探測器,當被控制線路漏電,或監測點溫度過高而發熱時,該系統會發出報警信號直至自動切斷電源,提供的消防聯動功能,可遠程切斷故障點的電源,將故障排除在起火之前,消除電氣火災隱患。
2、電氣火災監控系統安裝
配電系統接地形式
電氣火災監控探測器的剩余電流動作保護必須與配電系統的接地形式相配合,其適用于TN-S接地系統、TT接地系統。如需在TN-C接地系統探測剩余電流時,應將TN-C系統改造成TN-C-S,則剩余電流動作保護裝置應設置在PE線N線分開(見圖4)。

剩余電流式電氣火災監控探測器安裝
(1)配電箱中安裝剩余電流感器時,一次線路按圖5所示連接。
(2)配電箱出線回路的中性線由用電設備端引回本配線箱,不可就地接零,其他配電箱回路零線不可接至本配電箱(見圖5)。各回路中性線只能作為本回路的中性線,禁止與其他回路中性線相連。其他線路或設備也不能借用已采用漏電保護器后的線路或設備的中性線,否則將導致探測器將某一工作回路的工作電流誤認為漏電流而產生開關誤動。

( 3 ) 配電回路相線和中性線應按同
一方向同時均勻穿過剩余電流探測器(見圖6):區域①安裝漏電互感器PMAC503M,此時漏電互感器穿線A、B、C、N;區域②安裝漏電互感器PMAC503M,在安裝漏電互感器時,穿過的零線應為三極斷路器對應供電回路的中性線;區域③出線回路一旦出現某條線路的零線沒有接回本配電箱零排,或其他配電箱的零線接至本配電箱的零排,則會導致進線處漏電監測值的不正常,有可能引起開關跳閘、探測器錯誤動作等嚴重后果。

( 4 ) 保 護 線(PE)線不得接入剩余電流保護裝置。通過漏電火災監控系統的剩余電流探測器的中性線(N)不得作為保護線(PE),不得重復接地或接設備外露可接近導體。
測溫式電氣火災監控探測器安裝
(1)保護對象為1000V及以下的配電線路,溫度探測器采用接觸式布置。
(2)當溫度傳感器探測配電箱內溫度時,一般安裝在探測器附近或配電箱體內其他部位。
(3)當溫度傳感器探測線纜溫度時,應分別直接固定在四根線纜(或銅排)上,并確保接觸良好。
3、電氣火災監控器(監控主機)安裝
壁掛式電氣火災監控設備
宜設于便于觀察和操作的墻面,一般監控設備底邊距離樓地面高度宜為1.3~1.5m,其靠近門軸的側面距墻不應小于0.5m,正面操作距離不應小于1.2m。
系統總線應采用金屬導管或經阻燃處理的硬質塑料導管或槽盒保護,且不應敷設在強電槽盒中。在強電井道中敷設時應穿金屬導管,線路屏蔽層應連接可靠并終端一點接地。
系統調試
電氣火災監控系統調試主要內容包括:系統通電后的運行狀態測試;系統中所有監控節點的參數設置;系統電氣火災監控主機界面顯示各監控節點的地址代碼設定;系統電氣火災監控主機和現場電氣火災監控器的操作密碼設定等。
單體調試
儀表單機通電前,首先不接監測點,使機器空載運行,確定控制器是否在運輸和安裝過程中損壞。通電后將所有儀表進行編碼,并在平面圖上作詳細記錄。對于與控制器未能建立
正常通信狀態的儀表要逐個檢查,如果是儀表接線問題,則通知成套廠排除錯誤后再開機測試;如果是儀表本身問題則更換儀表。對送不上電的報警點,首先到現場查看儀表是否有電,配電箱開關是否合閘。如果配電箱已送電,儀表未運行,則把儀表電源端子壓緊,如果問題仍未解決,則需更換儀表。
組網調試
首先對線路做仔細檢查,查看導線上的標注是否與施工圖上的標注吻合,檢查接線端子的壓線是否與接線端子表的規定一致,排除線路故障。調試完畢后,將調試記錄、接線端子表整理齊全完善。最后,在監控中心系統后臺處進行遠程掃描測試。
儀表裝置與后臺系統對接
單體調試及組網調試完成后,按系統調試程序進行采集設備與后臺系統對接工作,對系統各功能分別進行測試。
(1)實時數據刷新:檢查是否所有采集設備數據全部讀取到系統界面,并能在10s內刷新,如果有部分數據未能在系統界面上顯示,重新通過通訊設備對采集設備數據進行讀取,同時對通訊設備,后臺系統數據庫進行修正直至數據讀取正常。
(2)系統功能檢查:查看系統功能是否完成,主要包括模擬圖,實時數據,報表打印,歷史數據查詢及其他事件查詢等。
(3)數據對應:記錄后臺系統數據,到樓層檢查后臺數據是否與現場采集設備數據是否一一對應。
監控節點參數設置
(1)剩余電流式火災監控探測器一般設置在低壓配電系統首端,即第一級配電柜的出線端。供電線路泄漏電流大于500m A時,應在下一級配電箱設置。探測器的報警值既要考慮線路上負載的自然漏流,又要考慮泄漏電流達到一定值會引發火災的特性,在設置參數時,可結合設計參考值和實際探測到剩余電流值進行修正,一般工程可選實際探測到剩余電流值的兩倍進行設置,可在300~500m A的范圍內選擇。
(2)溫度報警設定值應在55~140℃之間,一般選在85~100℃之間。目前主要有探測線纜溫度和探測配電箱內溫度兩種,綜合考慮選用探測線纜溫度的方式,可以及時確定線纜溫度,當被測部位溫度達到報警值時,探測器應在40S內發出報警信號,探測器設定報警值與實際報警值的誤差不應大于±10%。
結語
通過工程實踐的應用,成功的解決了剩余電流式電氣火災監控探測器安裝、剩余電流報警值設置、溫度報警值設置、調試等難題,為類似工程提供了可借鑒的經驗。
江蘇蘇州智淼探測器清洗廠家主營:進口火災探測器清洗,國產煙感清洗,超聲波清洗,消防設備維修清洗,光電、等離子探測器清洗,探測器清洗網址:http://m.g-lizi.com/,清洗服務熱線:4006-598-119
Copyright ? 2002-2025 江蘇蘇州智淼消防探測器清洗廠家 版權所有 power by tcq119.com 全國各地區煙感清洗服務熱線
電 話:4006-598-119 ?? 手 機:15262554119?? 傳 真:0512-52847706 ?? E-mail:18751140119@163.com
地 址:常熟市黃河路275號119
技術支持:探測器清洗 ?? 蘇ICP備19022074號-23 網站地圖?(XML?/?TXT)
蘇公網安備32058102002163號
掃碼關注我們